Diese Seite hat BETA Status.
Ziel: Technische Details und Anleitungen zum Benning Tebechopp 1700
Eingestellt: 20.03.2010 von Inoculator
Letzte Aktualisierung: 02.07.2010 -PFC Schaltbild
Den Prolog bitte erst löschen, wen der Artikel Releasequalität hat.
Das 1700er Gleichrichter Gerät ist ursprünglich für den Einsatz in USV Anlagen als 19'' Einschub gebaut worden.
Es eignet sich jedoch herforragend als Ladegerät für viele Anwendungen.
Anleitung und Beschreibungen sind unter dem Artikel Tebechop 1700 zu finden.
Hier werden die technischen Details gezeigt und verschiedene Reparaturen aufgeführt.
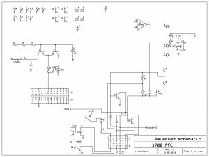
Die PFC ist eine Schaltung, welche die Blindbelastung auf einem einphasig belasteten Wechselstromnetz reduzieren und den Wirkungsgrad eines Schaltnetzteiles erhöhen soll. Dieses macht sie, in dem sie als sog. Sperrwandler die gleichgerichtete Eingangspannung minimal erhöht (Hochsetzsteller). Dabei achtet sie genau auf die Lastimpulse des nachgeschalteten Wandlers und sorgt somit dafür, daß möglichst genau im Lastmoment, die Ladespule Ihre maximale Leistung hat. Die PFC auf dem Tebechop 1700 ist mit einem älteren PFC IC ausgestattet, der nicht unbedingt als „Feld-Wald-und-Wiese“ zu bezeichnen ist. Auch ist die Schaltungsart so aufgebaut, daß ein Fehler in der Spannungsversorgung so ziemlich alles an Halbleitern auf der Platine in die ewigen Jagdgründe schickt. Die Versorgung der Schaltung mit 17V geschieht direkt aus dem 290V DC Eingang über einen Keramikwiderstand, einen FET -als Linearregler (20V); und dann über einen NPN Transistor wiederum als Linearregler. Kommt es zu einem Fehler in dieser Serie, so liegen volle 290V DC an allen Bauteilen der PFC. Dadurch werden sofort die beiden komplementären Schaltverstärker (TO220 Bipolar), die 12V Zenerdiode, der PFC zwischen PIN 16 und 1, sowie einige weitere Dioden und LM358 gehimmelt. Ebenso kann es auf dem Powerboard die 18V Zenerdiode mit dem TO220 Transistor für die Stabilisierung und natürlich den Keramikwiderstand mit dem FET sehr schnell in Mitleidenschaft ziehen. Auf dem PFC-Board geht dann auch eine Leiterbahn in Plasma auf -leicht zu erkennen.
Defekthistorie:
Etwa 1 Minute nach dem Einschalten gab es einen leisen Knall und es floss keine Ladestrom mehr. Es war keine Sicherung geflogen und der Lader zeigte auch keinen Fehler.
Nach dem Öffnen konnte man sofort den geplatzten Übertrager erkennen. Im Veraufe der weiteren Fehlersuche stellte sich ein IRF 460 FET und 4 SMD Dioden als schadhaft heraus.
Auf dem Bild ist die Steuerplatine mit einem geplatzten Übertrager zu sehen.

Auf diesen beiden Bilden sind die vier FETs, welche durch die Übertrager gesteuert werden.



Zusammen mit dem Trafo oben links ergibt sich ein Vollbrückenwandler. Die beiden Übertrager werden jeweils von einem Halbwellentreiber angesteuert und schalten ihrerseits jeweils die gegenläufigen FETs. Die beiden Kondensatoren unten links sind die Wellenformer, welche den Sinus aus den Rechteckpulsen formen. Rechts oben neben dem Trafo befindet sich der Phasensensor -die kleine Spule mit dem einfachen Draht; welche den Trafo überwacht und das Signal auf die Steuerplatine zurückführt. Links unten der Stecker welcher zu einem 65Ohm Leistungswiderstand führt. Er dient wohl als Shunt, auch wenn mit sein Wert etwas hoch vorkommt.
Datenblätter, Beschreibungen und ähnliches.
PFC IC
Optokoppler