Benutzer-Werkzeuge

Webseiten-Werkzeuge


tebechop_1700_inside

Dies ist eine alte Version des Dokuments!


Prolog

Diese Seite hat BETA Status.
Ziel: Technische Details und Anleitungen zum Benning Tebechopp 1700
Eingestellt: 20.03.2010 von Inoculator
Letzte Aktualisierung: 02.07.2010 -PFC Schaltbild
Den Prolog bitte erst löschen, wen der Artikel Releasequalität hat.

Beschreibung

Das 1700er Gleichrichter Gerät ist ursprünglich für den Einsatz in USV Anlagen als 19'' Einschub gebaut worden.
Es eignet sich jedoch herforragend als Ladegerät für viele Anwendungen.
Anleitung und Beschreibungen sind unter dem Artikel Tebechop 1700 zu finden.
Hier werden die technischen Details gezeigt und verschiedene Reparaturen aufgeführt.

Die PFC (PowerFactorCorrection)

Die PFC ist eine Schaltung, welche die Blindbelastung auf einem einphasig belasteten Wechselstromnetz reduzieren und den Wirkungsgrad eines Schaltnetzteiles erhöhen soll. Dieses macht sie, in dem sie als sog. Sperrwandler die gleichgerichtete Eingangspannung minimal erhöht (Hochsetzsteller). Dabei achtet sie genau auf die Lastimpulse des nachgeschalteten Wandlers und sorgt somit dafür, daß möglichst genau im Lastmoment, die Ladespule Ihre maximale Leistung hat. Die PFC auf dem Tebechop 1700 ist mit einem älteren PFC IC ausgestattet, der nicht unbedingt als „Feld-Wald-und-Wiese“ zu bezeichnen ist. Auch ist die Schaltungsart so aufgebaut, daß ein Fehler in der Spannungsversorgung so ziemlich alles an Halbleitern auf der Platine in die ewigen Jagdgründe schickt. Die Versorgung der Schaltung mit 17V geschieht direkt aus dem 290V DC Eingang über einen Keramikwiderstand, einen FET -als Linearregler (20V); und dann über einen NPN Transistor wiederum als Linearregler. Kommt es zu einem Fehler in dieser Serie, so liegen volle 290V DC an allen Bauteilen der PFC. Dadurch werden sofort die beiden komplementären Schaltverstärker (TO220 Bipolar), die 12V Zenerdiode, der PFC zwischen PIN 16 und 1, sowie einige weitere Dioden und LM358 gehimmelt. Ebenso kann es auf dem Powerboard die 18V Zenerdiode mit dem TO220 Transistor für die Stabilisierung und natürlich den Keramikwiderstand mit dem FET sehr schnell in Mitleidenschaft ziehen. Auf dem PFC-Board geht dann auch eine Leiterbahn in Plasma auf -leicht zu erkennen.

BETA: Bilder

Hier kommen erstmal lose Bilder rein.

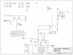
Schaltbilder

Ein noch nicht komplettes Schaltbild des PFCs:
PFC Platine reversed

Dokumente

Datenblätter, Beschreibungen und ähnliches.
PFC IC
Optokoppler

Links

tebechop_1700_inside.1278055732.txt.gz · Zuletzt geändert: 2010/07/02 07:28 von inoculator